HDC.Cloud2021|华为云会议联合武汉安安物联,为安全生产保驾护航
2021-04-23 18:15:43AI云资讯1020
工作量大:随着电网规模增大,设备增多,对电力线路的安全运行和供电可靠性的要求越来越高,设备与人的矛盾凸显。
现场问题复杂:电力设备及线路分布广,故障的因素较多。缺陷定级是否准确?缺陷描述如何量化?缺乏快速判断和统一指挥的沟通渠道。
巡检记录不完整:缺乏有效的手段,对故障、隐患现场实现快速记录、集中存储、智能检索。
培训任务重:因现场问题复杂,巡检人员如何应对?如何记录反馈?要不断对巡检人员素质和能力的提升,安全培训和安全操作培训任务重。
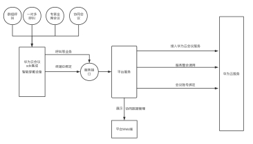
如何解决各行业远程协同的这四大难题?武汉安安物联将研发方向瞄准了音视频行业,通过自主研发的“平台+端”系统架构,集成华为云会议的音视频技术,实现犹如“面对面沟通”的实时双向视音频通讯。在具体开发过程中,经过扎根用户现场,发现一线员工遍布相对广泛,需要集中统一管控。基于华为云会议全场景端云协同视频会议解决⽅案,终端智能可穿戴设备应⽤层集成华为云会议SDK,平台服务端接⼊华为云会议服务API。终端应⽤集成,采⽤鉴权登录⽅式,灵活地接⼊华为云会议服务,实现统⼀的终端和云平台的⾳视频通讯⽆缝连接。华为云会议⽀持各类终端接⼊,满⾜了全场景智能协作的需求。

图1:目易安云端协同电力巡检技术实现
武汉安安物联设计了设备群组呼叫、对一点呼,多设备协同会议以及专家坐席会议。根据现场工作小组的设定,设计了组内一键沟通,随时一键召开例会,应对不同的协同作业需求,设定了即时,预约,周期等多种灵活的组会方式;一线人员现场人员流动性大、能力水平参差不齐,加之现场问题的复杂性,设计了第三方专家端的入会,可邀请行业专家做实时的远程指导操作;现场画面稍纵即逝,追根溯源难,我们坚信“凡走过必能留下痕迹”,将现场音视频设计为实时上传至平云台,进行存储和追溯。武汉安安物联在解决了远程协同主要沟通问题和资料存储后,还增加了GIS、派工、消息推送等多项功能开发,便于中心对终端的管控。

图2:目易安云端协同系统和智能设备
在贵阳,作为典型的喀斯特地貌山地城市,在地铁规划及建设中都存在很大难堵,同时在地铁运营维护、日常检修的精细度及监管上尤为重视。为提升贵阳地铁现场作业检修的高效性及应急抢修的及时性,引入以目易安智能终端为主要通讯设备的视音频会议系统。基层人员配置目易安智能头盔、手电筒进行日常巡检及紧急情况下的应急救援。执行日常巡检任务时,基层人员可对现场状况进行实时记录,如遇困难,可随时呼叫中心请求远程指导和技术支持,中心也可实时监控基层人员地理位置、现场工作状态和所处环境状况;如遇紧急情况,中心可快速汇报上级并联通现场,形成应急救援调度指挥中心,即时应对突发问题。

图3:目易安云端协同电力巡检应用场景
在天然气行业,燃气为易燃、易爆、高压气体,一旦发生泄漏或爆炸事故,将直接危害到人民群众生命和国家财产的安全,同时会造成巨大的负面社会影响。现场作业环境复杂,作业周期长,普通电子设备无法带入现场,专门为一线配置目易安防爆款手电筒现场执行巡检任务,中心引入目易安移动监管平台实现风险预警以及实时音视频指挥调度。平台还可对基层进行监控、发布通知公告、地图点呼等。

图4:目易安防智能手电筒
在物联网技术快速发展的当下,各个行业的解决方案亟待跟上智能化的时代,武汉安安物联致力于服务于企业的安全生产与应急指挥,自主研发的“平台+端”在其强大的开放性和兼容性的优势下,将通过集成方式,解决更多行业困扰,广泛于运用电力、石油、天然气、制造、政府部门等远程协同、安全生产、应急救援等领域。
武汉安安物联将亮相华为开发者大会2021(Cloud),展示基于华为云会议开发的智能电力巡检终端和智能安全巡检方案,敬请期待!

作为华为ICT基础设施业务面向全球开发者的年度盛会,华为开发者大会2021(Cloud)将于2021年4月24日-26日在深圳举行。本届大会以#每一个开发者都了不起#为主题,将汇聚业界大咖、华为科学家、顶级技术专家、天才少年和众多开发者,共同探讨和分享云、计算、人工智能等最新ICT技术在行业的深度创新和应用。智能时代,每一个开发者都在创造一往无前的奔腾时代。世界有你,了不起!
相关文章
- 抓AI机遇,助伙伴增长——2026华为云核心生态伙伴共创研讨会在沪举行
- 华为云发布“加速智能化·企业快成长行动2026”,助力中小企业跨越AI鸿沟
- 华为畅享90系列支持室内定位,华为云空间守护设备安全
- 极致性价比!华为云柔性智算FlexNPU让算力不再“摸鱼”
- 华为云AI战略升级:以行业智能体为中心,打造企业级AI创新“黑土地”
- 华为云陈林:只有深入了解行业、用好“数据+AI”,才能真正解决问题、创造价值
- 华为云TaurusDB数据库智胜开年季,为高并发业务打造“既稳又弹”的数据引擎
- “政策+产品+激励”三箭齐发,华为云开年采购季动员会吹响开门红冲锋号
- 华为云码道(CodeArts)代码智能体公测版正式发布,开启智能体编码新实践
- 华为云核心网开启体验经营新纪元
- 华为云完成智谱GLM-5适配,多款产品已接入可在线体验
- 华为云黄瑾:做难而正确的事,用AI解行业难题
- 高并发业务如何兼顾稳定与弹性?华为云TaurusDB给出“存算分离”新解
- 华为云安全“铁三角”,筑牢企业数智化安全底座
- 华为云发布2026年全球销售伙伴政策,与合作伙伴共赢AI时代
- 昇腾云客户2663家,华为云稳居最大国产AI云服务提供商
人工智能企业
更多>>人工智能硬件
更多>>人工智能产业
更多>>人工智能技术
更多>>- 发布即适配| 天数智芯全力支持腾讯混元Hy3 preview 开源落地,共推国内大模型产业普惠
- Seedance 2.0面向企业公测,豆包大模型日均Token使用量突破120万亿
- 端到端OCR模型第一!百度千帆Qianfan-OCR正式发布
- 云知声Unisound U1-OCR大模型发布!首个工业级文档智能基础大模型,开启OCR 3.0时代
- 基石智算上线 MiniMax M2.5,超强编程与智能体工具调用能力
- 昇腾原生支持,科学多模态大模型Intern-S1-Pro正式发布并开源
- 百度千帆深度研究Agent登顶权威评测榜单DeepResearch Bench
- 在MoltBot/ClawdBot,火山方舟模型服务助力开发者畅享模型自由









