赛特斯携手株洲电信实现营业厅5G无线覆盖 云化小站加速落地
2021-03-11 14:24:20AI云资讯906
近日,赛特斯携手株洲电信将5G云化小站成功部署于营业厅,此次部署充分验证了5G云化小站的覆盖能力、组网性能,成本更低、部署难度更小,为5G更多室内覆盖方案提供了良好信源保障,为株洲电信提供了5G室内覆盖的样板试点,同时也为中国电信在全国范围内部署5G小基站提供了实践经验,成为助力中国电信集团和湖南电信部署5G云化小站的创新典范。
随着我国各地5G网络建设的加速,如何解决室内覆盖难题,成为电信运营商打造5G精品网络的一门非常重要的必修课。5G高频段部署穿透损耗等现实问题,通过5G小基站室内深度覆盖得到根本解决,成为5G时代的标配。

图1 覆盖场景图

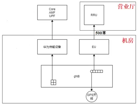
图2 组网拓扑图


图3 安装效果图
株洲电信积极响应新基建的国家方针,利用最新5G室内覆盖技术——5G云化小站,从提升网络信息化的角度切实的实现营业厅无线覆盖的升级改造。在此次部署中,赛特斯采用BBU+EU+RRU三级架构实现5G云化小站在营业厅场景的无线覆盖,BBU和EU放置在端局机房,通过光缆拉远RRU到营业厅。通过现场测试,赛特斯提供的5G云化小站充分满足5G无线覆盖要求,且覆盖区域内RSRP、SINR均达标,在2T2R下的上下行峰值速率、平均速率、时延等指标满足功能和性能要求,各项业务功能运行稳定,为营业厅中的用户提供了高速率、大带宽、低延时的5G体验。
赛特斯5G云化白盒小站产品的开发设计以“软件定义通信”为核心技术理念,充分体现赛特斯在SDN、NFV、5G方面的技术优势,变革现有网络架构与基站形态,可以灵活组合成不同的无线解决方案,降低5G运营成本,保障网络安全稳定高效,满足不同场景下的5G无线覆盖以及各种场景下的垂直行业用户的应用要求。
不久前,赛特斯5G云化白盒小基站在“频谱感知与动态切换”关键技术上取得的重大创新,解决了对抗干扰与能耗难题,大幅提升无线网络质量,充分满足5G组网拓扑能力、多用户能力及现网部署能力,全面展示了产品赋能垂直行业的开放能力。此次5G云化小站的成功部署,更将加快5G小基站在室内覆盖的落地,促进5G网络与行业场景深度融合,为持续推动5G产业的繁荣与发展作出更大贡献。
相关文章
- 赛特斯入选“云管和云网优秀案例” 绿色云管使能低碳发展
- 赛特斯:技术加持 智慧农业助力多地实现乡村振兴
- 赛特斯5G云化白盒小站全面升级 深耕行业数字化
- 国内首个5G MEC +云边协同智慧工厂落地 赛特斯携手海尔打造制造业数字化转型新标杆
- 赛特斯联手福建移动、南平铝业 5G数字工厂问鼎“绽放杯”福建赛区一等奖
- 赛特斯云化小站深度赋能5G ToB市场 点燃巴塞罗那
- 赛特斯携手株洲电信实现营业厅5G无线覆盖 云化小站加速落地
- 赛特斯5G小基站再获重大突破 频谱感知与动态切换大幅提升5G网络质量
- 智享5G 共创数字经济新生态 赛特斯惊艳亮相2021MWCS
- 5G+配电”新样板 赛特斯助力全国首个基于5G云化小基站智能配电房商用
- 赛特斯5G白盒SD-WAN正式上线 垂直行业云专线强势来袭
- 赛特斯荣获第九届吴文俊人工智能科技进步奖二等奖
- 共创5G未来 赛特斯携5G+边缘计算亮相2019中国移动全球合作伙伴大会
- 赛特斯5G O-RAN产品问鼎5G创新与“智能+”优秀成果奖金奖
- 赛特斯助力全国首创新能源汽车电机生产线无人工厂建成
- 赛特斯亮相中国联通合作伙伴大会携手共筑软件定义新生态
人工智能企业
更多>>人工智能硬件
更多>>人工智能产业
更多>>人工智能技术
更多>>- 发布即适配| 天数智芯全力支持腾讯混元Hy3 preview 开源落地,共推国内大模型产业普惠
- Seedance 2.0面向企业公测,豆包大模型日均Token使用量突破120万亿
- 端到端OCR模型第一!百度千帆Qianfan-OCR正式发布
- 云知声Unisound U1-OCR大模型发布!首个工业级文档智能基础大模型,开启OCR 3.0时代
- 基石智算上线 MiniMax M2.5,超强编程与智能体工具调用能力
- 昇腾原生支持,科学多模态大模型Intern-S1-Pro正式发布并开源
- 百度千帆深度研究Agent登顶权威评测榜单DeepResearch Bench
- 在MoltBot/ClawdBot,火山方舟模型服务助力开发者畅享模型自由









